mk体育在线官网-MK体育(中国) mk体育在线官网-MK体育(中国) 政策法规 产业市场 节能技术 能源信息 宏观环境 会议会展 活动图库 资料下载 焦点专题 智囊团 企业库
节能技术  中国节能产业网 >> 节能技术 >> 节能案例 >> 正文
汽车混合动力技术
来源:中国节能产业网 时间:2015-5-29 9:46:51 用手机浏览

一、技术名称:汽车混合动力技术

二、技术所属领域及适用范围:汽车行业混合动力汽车

三、与该技术相关的能耗及碳排放现状

我国汽车每百公里平均油耗比发达国家高20%以上,其中轿车油耗比日本高20%-25%,比欧洲高10%-15%,比美国高5%-20%。我国目前的汽车保有量已超过3000万辆,且增长迅速,由此造成的能源消耗和环境污染日益严重。目前应用该技术可实现节能量53万tce/a,CO2减排约140万t/a。

四、技术内容

1.技术原理

(1)再生制动能量回收:汽车制动时电动机工作处于发电机模式,将车辆的行驶动能转换成电能储存于电池中,将传统机械制动器消耗掉的部分能量进行回收;

(2)消除怠速工况:电动机作为起动电机,使发动机可以在停车期间和减速滑行期间关闭,消除了怠速工况,节省了燃油;

(3)减小发动机排量:由于电动机的助力作用,在保证同样动力性的情况下,可以减小发动机的排量;

(4)对发动机本体进行重新优化设计,针对混合动力的工作特性对发动机进、排气系统进行优化,设计开发出具有高效率的混合动力专用发动机;

(5)通过整车控制策略的优化匹配设计,使发动机运行在高效率低排放的区域。

2.关键技术

多能源动力总成控制技术;专用发动机及其控制技术;ISG电机及其控制技术;电池组及能量管理系统技术;混合动力变速器技术;CAN总线通讯技术等。

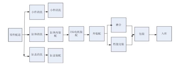
3.工艺流程

与传统发动机相比,发动机的装配工艺流程增加了ISG电机的装配环节。具体见图1。整车焊接及涂装与传统车基本相近。与传统车相比,总装生产线增加了电池、IPU、DCDC及散热系统安装,动力线束安装,混动系统自检查等工序。

123

图1  混合动力汽车发动机的装配工艺流程

五、主要技术指标

1.动力性:最高车速大于160km/h;

2.经济性:弱混合动力节油5%以上,中混合动力节油20%以上,强混合动力节油35%以上;

3.排放:达到国Ⅳ排放标准。

六、典型应用案例

典型用户:长安汽车、奇瑞汽车、一汽汽车长安汽车股份有限公司。

建设规模:形成年产30000台长安混合动力系列车能力。主要技改内容:建设混合动力汽车生产线,建立混合动力系列车的配套体系。节能技改投资额9485万元,建设期2年期。按年产3万辆,每辆车每年运行3万公里,百公里节油20%(即1.7升)计算,每辆车每年节油510升,折合0.71tce/车·年,每年可节约费用3570元/车。按年销售1万辆,每辆车利润0.3万元计算,投资回收期3.16年。

七、推广前景及节能减排潜力

2010年,我国混合动力汽车的产量将超过4.5万辆,其中混合动力轿车4万辆,产值超过60亿元;混合动力客车5000辆,产值25亿元。混合动力汽车的潜在客户包括公务用车、出租车、私人用户等。预计未来5年,该技术在行业的推广潜力可达到20%,预计混合动力汽车可推广至300万辆,形成节能能力210万tce/a,减排能力554万tCO2/a。


分享到:
相关文章 iTAG:
没有相关技术
频道推荐
服务中心
微信公众号

CESI
关于本站
版权声明
广告投放
网站帮助
联系我们
网站服务
会员服务
最新项目
资金服务
园区招商
展会合作
中国mk体育在线官网-MK体育(中国)上线下相结合的一站式节能服务平台。
©2007-2016 CHINA-ESI.COM
鄂ICP备16002099号
节能QQ群:39847109
顶部客服微信二维码底部
扫描二维码关注官方公众微信